Ключевым компонентом, способствующим успеху электромобилей, является тяговая аккумуляторная батарея автомобиля и ее функциональная безопасность. Важно контролировать весь аккумуляторный блок, а также каждый отдельный литий-ионный элемент, поскольку неблагоприятные условия эксплуатации электромобиля могут привести к сбоям, которые необходимо очень быстро обнаруживать. Важными факторами стресса являются вибрации, механические удары, большие токи и экстремальные температуры. Таким образом, за элементами осуществляется контроль в отношении их напряжения, тока, температуры и полного сопротивления, что является частью системы управления аккумуляторами (BMS). С помощью электрохимической импедансной спектроскопии (ЭИСС) можно определить комплексное значение импеданса элемента в зависимости от частоты, что является хорошим показателем внутренней температуры элемента, уровня заряда (SoC) и состояния элемента (SoH). Кроме того, сравнение импеданса аккумуляторной батареи с импедансом отдельного элемента может выявить предстоящие проблемы с высоким контактным сопротивлением.
Для снижения погрешности измерения импеданса мониторинг отдельных элементов должен проводиться в непосредственной близости от них. Следовательно, управляющая электроника должна быть размещена как можно ближе к элементу. Поскольку тяговая батарея состоит из сотен отдельных элементов, а данные мониторинга необходимо передавать в центральный блок управления электропитанием (ECU) для обработки, требуется большое количество проводов для шины связи. Альтернативой обычно используемой последовательной шине [1] является передача высокоскоростных сигналов связи непосредственно по цепи батареи. Для этого привлекательного решения не потребуется никаких дополнительных проводов, поскольку в качестве канала связи используются батарейки.
Чтобы ответить на вопрос, осуществим ли этот новый подход, нам нужно больше знать о высокочастотном поведении литий-ионных аккумуляторов. На эту тему опубликовано очень мало материалов, поскольку до сих пор рассматривались только частоты ниже 10 кГц, например в методе эквивалентных схем, поскольку электрохимические процессы не протекают быстрее [2]. Однако для передачи данных мониторинга всех элементов через фиксированные промежутки времени требуется скорость передачи данных не менее 1 Мбит/с. Чтобы спрогнозировать производительность ячейки при такой высокой скорости передачи данных, необходима модель электрической эквивалентной схемы (ЭЭС) с высокой пропускной способностью (рис. 1).
Рис. 1. Настройка для метода VNA с шунтированием
Первым шагом для получения модели EEC является характеристика ячейки. Мы сделали это, измерив полное сопротивление ячейки на частоте до 300 МГц с использованием метода двухпортового VNA с шунтированием [3]. Этот метод очень подходит для низких значений импеданса [4], что характерно для аккумуляторных элементов. Как показано на рисунке 1, порт 1 служит источником тока, а порт 2 измеряет напряжение на элементе. Поскольку сопротивление ячейки очень низкое, большая часть мощности падающего сигнала будет отражаться обратно в порт 1, что приведёт к тому, что S11 будет близко к отрицательному значению. Небольшая часть сигнала будет передаваться в порт 2 и даст ценную информацию об импедансе ячейки в соответствии с характеристическим сопротивлением Z0, которое в нашем случае составляет 50 Ом. Блоки постоянного тока на рисунке 1 добавлены для предотвращения протекания постоянного тока через порты векторного анализатора цепей.
Сложность заключается в подключении аккумуляторной батареи к векторному анализатору цепей на основе разъема SMA. Соединение должно быть механически и электрически стабильным, чтобы можно было проводить калибровку. Для этого мы разработали двухслойную печатную плату (ПП) для крепления батареи, как показано на рисунке 2. На верхнем слое платы расположены две микрополосковые линии, соединяющие положительную клемму аккумулятора с внутренними проводниками SMA, а на нижнем слое — сигнальная обратная плоскость, которая соединяет отрицательную клемму элемента питания с сигнальным обратным проводником SMA. Штекеры SMA подключаются к портам векторного анализатора цепей через блоки постоянного тока. Сам элемент питания помещается в вырез печатной платы, а контакты припаиваются.
Рис. 2. Нормализованное распределение тока на устройстве при возбуждении на частоте 100 МГц в верхнем порту
Распределение тока на плате было смоделировано с помощью CST Microwave Studio и показано на рисунке 2. Плотность тока наиболее высока по краям выреза в печатной плате, что обеспечивает наименьшую индуктивность контура.
Извлечение импеданса ячейки
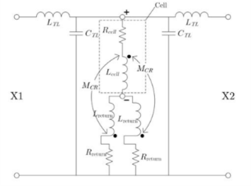
После калибровки VNA методом SOLT (short, open, load, through) эталонная плоскость измерения располагается на двух разъемах SMA X1 и X2 прибора. При использовании этой конфигурации измерение импеданса приведет к получению “общего импеданса контура” прибора и элемента вместе. Модель без встраивания на рисунке 3 показывает, как составляется этот общий импеданс контура. Он содержит ячейкуR и частичной самоиндукции L, которые моделируют ячейку для процедуры деинсталляции с достаточной точностью. Кроме того, он содержит обратный путь сигнала, который моделируется сопротивлением Rreturn и собственной частичной индуктивностью Lcreturn и включается дважды, поскольку ток может возвращаться как справа, так и слева от ячейки. Взаимные индуктивности MCR учитывают индуктивную связь между ячейкой и обратным путём сигнала, а элементы LTL и CTL моделируют линии передачи. Линии передачи компенсируются с помощью процедур расширения портов, предоставляемых VNA. Таким образом, результирующее эффективное значение импеданса контура Zloop, полученное на основе рисунка 3, составляет
Чтобы исключить влияние прибора на результаты измерений, импеданс ячейки должен быть отключен от (2). Это получается путем вычета эффектов паразитного закрепления, смоделированных с помощью Rвозврата, Lповорота и MCR, из (2). Поскольку мы не знаем точных значений этих элементов, мы осуществили устранение встраивания путем измерения аналитически известного опорного импеданса, который представляет собой сплошной медный цилиндр тех же размеров, что и элемент. Во втором измерении будут присутствовать те же паразитные элементы, поэтому при вычитании результатов двух измерений друг из друга паразитные элементы будут компенсированы.
Как видно из (3), нам нужно знать сопротивление RCu и собственную индуктивность LCu медного цилиндра.
Рис. 3. Модель удаления встраивания при изменении импеданса
Разумеется, в этих элементах учитывается скин-эффект, поэтому они зависят от частоты. На низких частотах измеренный импеданс медного цилиндра был значительно выше импеданса, смоделированного в 3D, что указывает на токи в оболочке. Это отклонение в измерениях можно устранить, обернув коаксиальные кабели ферритовыми сердечниками.
Результаты измерения импеданса и выводы
Ячейка и медный цилиндр были установлены на приборе и охарактеризованы с помощью представленного метода двухпортового векторного анализа цепей. Результаты измерения импеданса ячейки как в приборе, так и без него показаны на рисунке 4. Кроме того, с помощью метода наименьших квадратов (МНК) к результатам без прибора была подобрана простая модель EEC. На низких частотах сопротивление элемента составляет всего 40 мОм, но на высоких частотах оно увеличивается до 40 Ом в основном из-за индуктивного сопротивления. Следовательно, несмотря на то, что сопротивление батареи очень низкое, на высоких частотах мы столкнёмся с меньшими проблемами при передаче высокоскоростных сигналов по цепочке батарей, поскольку их индуктивное поведение создаёт достаточно высокое сопротивление. Независимо от этих результатов, основной проблемой при передаче данных по линии питания от аккумулятора является электромагнитная совместимость, которая проявляется в двух аспектах: во-первых, связь очень чувствительна к импульсным помехам, создаваемым силовой электроникой. Эту проблему можно решить с помощью методов расширения спектра, таких как скачкообразная перестройка частоты. Во-вторых, при передаче данных возникает дополнительное электромагнитное излучение, которое может превышать допустимые нормы, поскольку аккумуляторная батарея не всегда экранирована. Эти проблемы требуют дальнейшего изучения в рамках будущей работы.
Рис. 4. Величина импеданса измеренного, извлеченного и смоделированного импеданса ячейки
Литература:
- Хонг Х., Севильяно Х., Кейн К., Хофер Г. и др., «Альтернативы в протоколах связи для аккумуляторных батарей», технический документ SAE 2017–01–1212, 2017.
- Э. Барсуков и Дж. Р. Макдональд, ред., «Импедансная спектроскопия: теория, эксперимент и применение», John Wiley & Sons Inc., Хобокен, Нью-Джерси, 2005.

